Circuitos de ayuda a la conmutación de transistores
Los supresores o circuitos de ayuda a la conmutación en transistores, también conocidos por su nombre inglés, snubber, son una parte esencial en muchos de los circuitos electrónicos de potencia. Básicamente podemos considerarlos como un conjunto de componentes (pasivos y/o activos) que se incorporan al circuito de potencia para reducir en el dispositivo semiconductor el estrés eléctrico durante las conmutaciones y asegurar un régimen de trabajo seguro.
Los supresores son frecuentemente usados en sistemas eléctricos con cargas inductivas donde la interrupción repentina de flujos de corriente lleva a un aumento pronunciado de voltaje a través del dispositivo conmutador de la corriente, de acuerdo con la ley de Faraday. Este aumento de voltaje, aparte de constituir una fuente de interferencia electromagnética en otros circuitos, puede ser destructiva para el dispositivo conmutador si el voltaje generado sobrepasa el voltaje máximo para el cual se diseñó. El circuito supresor provee una ruta alternativa de descarga que le permite al elemento inductivo descargarse de manera controlada. Los supresores también se utilizan para prevenir la formación de arcos a través de los contactos de relés o interruptores y la interferencia o soldado de contactos que puede ocurrir.
A la vista de los cuales parece poco viable el tratar de solventar los problemas de estrés eléctrico (sobretensión, elevadas pérdidas en conmutación, etc.) que aparecen en aquellos circuitos de potencia donde se incorporan dispositivos semiconductores trabajando en conmutación, con la selección de un dispositivo capaz de soportar elevadas magnitudes de tensión y corriente. En cualquier caso la decisión última dependerá del coste y la disponibilidad de semiconductores con los requerimientos eléctricos necesarios, comparados con el coste y la complejidad del snubber apropiado en cada aplicación.
La función principal de los supresores es absorber la energía procedente de elementos reactivos en circuitos durante conmutación controlando parámetros tales como la evolución de la tensión o corriente en el interruptor, o bien limitando los valores máximos de tensión que ha de soportar. Se incrementa de esta forma la fiabilidad de los semiconductores al reducirse la degradación que sufren debido a los aumentos de potencia disipada y de la temperatura de la unión. Las redes de ayuda a la conmutación sirven para proteger a los transistores mediante la mejora de su trayectoria de conmutación.Los tres tipos principales de estas redes son: redes de bloqueo o apagado, redes de disparo o encendido y redes de sobre tensión.[1][2]

Fundamentos
Para explicar la necesidad de estas redes se muestra un convertidor sin ningún circuito de ayuda a la conmutación en la figura donde las inductancias parásitas en las diferentes partes del circuito se ilustran de forma explícita. El análisis que sigue es para todos los interruptores controlados, como MOSFET, IGBT, BJT de potencia, GTO o dispositivos más recientes como el MCT. En principio el transistor conduce e ic = Io. Durante la conmutación del apagado, en t = to, el voltaje del transistor empieza a subir, pero las corrientes en diferentes partes de circuito permanecen iguales hasta t1, cuando empieza a conducir el diodo de libre circulación. Luego, la corriente del transistor empieza a disminuir y la velocidad con que disminuye se determina por las propiedades del transistor y su accionamiento base. El voltaje del transistor se expresa como:
Donde Lσ=L1+L2+⋯ la presencia de inductancias parásitas produce una sobre tensión, pues dic/dt es negativo. En t3, al final del tiempo de caída de corriente, el voltaje baja a Vd y permanece en ese valor. Durante la transición del encendido, la corriente del transistor empieza a subir en t4 con una velocidad dictada por las propiedades del transistor y el circuito de accionamiento base. La ecuación (1) aún es válida pero debido a un dic/dt positivo, el voltaje del transistor VCE es un poco menor que Vd. Debido a la corriente de recuperación reversa del diodo de libre circulación, ic excede a Iσ. El diodo de libre circulación se recupera en t5 y el voltaje a través del interruptor controlado disminuye a cero en t6 con una velocidad impuesta por las propiedades del dispositivo. Estas formas de onda de conmutación se representan por los lugares geométricos de conmutación como los que se muestran en la figura 3. Las líneas punteadas representan los lugares geométricos de conmutación idealizados tanto para el encendido como para el apagado, a partir de la suposición de cero inductancias parásitas y de que no hay ninguna corriente de recuperación reversa a través de diodo. Ellas muestran que el transistor sufre grandes esfuerzos en el encendido y apagado cuando tanto su voltaje como su corriente están al mismo tiempo, lo que causa una alta disipación instantánea de potencia. Además, las inductancias parásitas generan una sobretensión más allá de Vd, y de la corriente de recuperación reversa causando una sobre corriente más allá de Io. Una suposición importante que simplifica el análisis es que la corriente del transistor cambia de forma lineal con el tiempo con un di/dt constante, lo que solo está dictado por el transistor y su circuito de accionamiento base.

Red de bloqueo o apagado
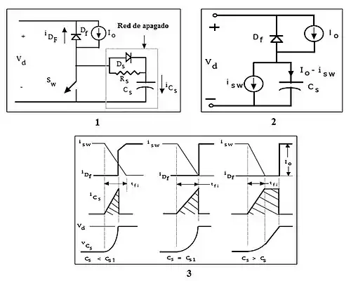
Para evitar problemas en el apagado, la meta de una red de bloqueo es proveer un voltaje cero a través del transistor mientras la corriente se apaga. Esto se logra mediante la conexión de una red RCD a través del transistor, como se muestra en la figura 1, donde desde un principio se ignoran las inductancias parásitas para así facilitar la explicación. Antes del apagado, la corriente del transistor es Io y el voltaje del transistor es esencialmente cero. En el apagado en la presencia de esta red, la corriente del transistor ic disminuye con un di/dt constante e (Io - ic) fluyen en el condensador a través del diodo del red Ds. Por lo tanto, para un tiempo de caída de corriente (tfi) la corriente en el condensador se escribe como:
Donde iCs es cero antes del apagado en t = 0. El voltaje del condensador, que es el mismo que el voltaje a través del transistor cuando Ds conduce, se describe como:
Que es válido durante el tiempo de caída de la corriente siempre que el voltaje del condensador sea menor o igual a Vd. El circuito equivalente se muestra en la figura 2. Las formas de tensión y corriente se muestran en la figura 3 para tres valores de la capacitancia de la red de ayuda a la conmutación Cs. Para un Cs pequeño, el valor voltaje del condensador alcanza a Vd antes de que se termine el tiempo de caída de corriente. En ese momento se enciende el diodo de libre circulación Df y sujeta el condensador y el transistor a Vd, e iCs cae a cero debido a que dvCs/dt es igual a cero. El siguiente conjunto de formas de onda en la figura 3 se traza para un valor de Cs=Cs1, que causa que el voltaje del condensador alcance a Vd exactamente en el tiempo de caída (tfi); Cs1 se calcula mediante la sustitución de t = tfi y VCs=Vd en la ecuación (3) teniendo lo siguiente:
Para una capacitancia Cs>Cs1, las formas de onda de la figura 3 muestran que el voltaje en el transistor sube poco a poco y tarda más que tfi para alcanzar Vd. Más allá de tfi, la corriente del condensador es exactamente igual a Io y los voltajes del condensador y del transistor incrementan de forma lineal hasta llegar Vd.

La resistencia Rs se debe seleccionar de manera que la corriente pico a través de ella será menor con la corriente de recuperación reversa Irr del diodo de circulación libre es decir,

El diseñador de circuitos suele limitar Irr a 0.2Io o menos de modo que la ecuación (5) se vuelve aproximadamente: Con base a las ecuaciones anteriores se indica que la inclusión de la resistencia Rs tiene los siguientes efectos benéficos durante el encendido del transistor:
- Toda la energía del condensador se disipa en la resistencia Rs, la cual es más fácil de enfriar que el transistor.
- Ninguna disipación de energía adicional ocurre en el transistor debido al snubber de apagado.
- La corriente pico que el transistor debe conducir no se incrementa debido al snubber de apagado.
La potencia disipada por Rs es:
Donde fs es la frecuencia de conmutación; la potencia disipada por el transistor con el snubber de bloqueo es:
Red de sobretensión

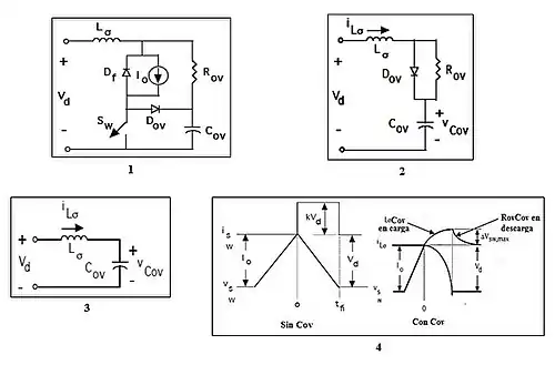
En la descripción del snubber de apagado ignoramos las inductancias parásitas, y por lo tanto no hubo sobretensión. Las sobretensiones en el apagado debido a inductancias parásitas, se reducen por medio de un snubber de sobre tensión como el de la figura 1 suponiendo que se pueden agrupar las inductancias parásitas en una equivalente Lσ. Al principio, el transistor conduce y el voltaje VCov a través del condensador del snubber de sobretensión es igual a Vd. Durante el apagado, si suponemos que el tiempo de caída de corriente del transistor es breve, la corriente a través de Lσ es en esencia Io cuando la corriente del transistor se reduce a cero, y la corriente de salida se mueve entonces en circulación libre a través del diodo de circulación libre Df, En esta fase, el circuito equivalente que se muestra en la figura 2, donde la combinación de Df, Io aparece como cortocircuito y el transistor es un circuito abierto. Ahora la energía almacenada en las inductancias parásitas se transfiere al condensador de sobretensión Cov a través del diodo Dov, y la sobretensión ΔVsw a través del transistor que es la misma tensión en Cov, se obtiene mediante la sustitución del condensador precargado por su circuito equivalente que se muestra en la figura 3.
A partir de las consideración de energía y al notar que ΔVC, ov = ΔVsw, obtenemos:
Esta ecuación demuestra que un valor grande de Cov reduce la sobretensión ∆V(sw, max). Una vez que la corriente a través de Lσ disminuye a cero, puede invertir su sentido debido a la resistencia Rov, y la sobre tensión en el condensador se reduce a Vd a través de Rov. La constante de tiempo de descarga del condensador (τ = Rov⋅Cov) debe ser lo bastante pequeña para que el voltaje del condensador disminuya aproximadamente a Vd antes del siguiente apagado del transistor.
Para ayudar a la estimación del valor correcto de Cov las formas de onda del circuito con el snubber de sobretensión y sin él se muestran en la figura 4. Con la sobretensión observada de kVd sin snubber de sobretensión se estima Lσ como:
Si es aceptable una sobretensión por ejemplo de ∆V(sw, max)=0.1Vd, y reemplazando en las dos ecuaciones anteriores tenemos por resultado:
O en términos de Cs1:
Lo que demuestra que se necesita de una capacitancia relativamente alta para la protección de sobre tensión en comparación con los valores que se usan en el snubber de bloqueo. Tanto los snubber de apagado como el de protección de sobretensiones deben usarse en forma simultánea.
Red de disparo o encendido

En mayoría de interruptores controlables, como BJT, MOSFET, GTO e IGBT se usan snubber de encendido solo para reducir las pérdidas por conmutación con altas frecuencias y para limitar la máxima corriente de recuperación reversa del diodo. Los snubber de encendido trabajan mediante la reducción de voltaje a través de interruptor (transistor) conforme se acumula la corriente. Un snubber de encendido esta en serie con el transistor como muestra la figura 1, o en serie con el diodo de libre circulación. En ambos circuitos, las formas de ondas de conmutación del encendido y apagado a través de transistor y el diodo de libre circulación son idénticas. La reducción de voltaje del transistor durante el encendido se debe a la caída de voltaje a través de Ls. Esta reducción esta daba por la siguiente ecuación:
Donde tri es el tiempo de subida de la corriente, como se ve en la figura 2, para valores pequeños de Ls. Para valores tan pequeños, di/dt se dicta solo por el transistor y su circuito de accionamiento base. Y suponemos que es el mismo que sin snubber de encendido. Por lo tanto, la corriente pico de recuperación reversa del diodo es también la misma que sin el snubber de encendido. Si es importante reducir la corriente pico de recuperación reversa del diodo, se logra con un valor grande de Ls, como se demuestra por las formas de onda en la figura 3.
Para la selección de RLs debemos considerar dos factores. Primero durante el apagado del transistor, este snubber de encendido genera una sobretensión al través del transistor dado por:
En segundo término durante el estado inactivo, la corriente del inductor debe desintegrarse a un valor bajo, por ejemplo, 0.1Io, por lo que el snubber puede ser efectivo durante el siguiente tiempo de encendido. Por lo tanto el intervalo mínimo para el estado inactivo del transistor es:
La potencia disipada por la resistencia RLs es:
Y la potencia disipada por el transistor con el snubber de disparo será:
De este modo, una inductancia grande produce grandes voltajes de encendidos más bajos y perdidos por encendido más bajas. Pero esto causa sobretensiones durante el apagado, alarga el intervalo mínimo requerido en estado inactivo y provoca pérdidas más grandes en el snubber. Por lo tanto, Ls y RLs se deben seleccionar conforme a las soluciones negociadas que acabamos de mencionar, según el procedimiento parecido al que describimos con el snubber de apagado.[3][4]
Referencias
- ↑ NED MOHAN, TORE M. UNDELAND y WILLIAM P. ROBBINS. Power Electronics: Converters, Applications and Design.
- ↑ JOHN G. KASSAKIAN, M.F. SCHLECHT y G.C. VERGHESE. Principles of Power Electronics.
- ↑ ALBERTO MARTÍN PERNÍA Protección eléctrica de semiconductores: Redes de ayuda a la conmutación disipativas y no disipativas .
- ↑ B. W. WILLIAMS Power Electronics, Devices, Drivers, Applications and Passive Components.Macmillan Press LTD, 1987.