Sistema de Linde-Hampson

Sistema de Linde-Hampson simple

El sistema de Linde-Hampson es un sistema de licuefacción de gases muy extendido en aplicaciones poco exigidas de criogenia debido a su sencillez y basa su funcionamiento en el Efecto Joule-Thomson. Los elementos básicos de este sistema son: compresor, cambiador de calor, válvula de expansión y cámara de licuación. Dentro de este sistema de licuación pueden encontrarse algunas variantes.

William Hampson y Carl von Linde presentaron de forma independiente la patente del ciclo en 1895.[1]

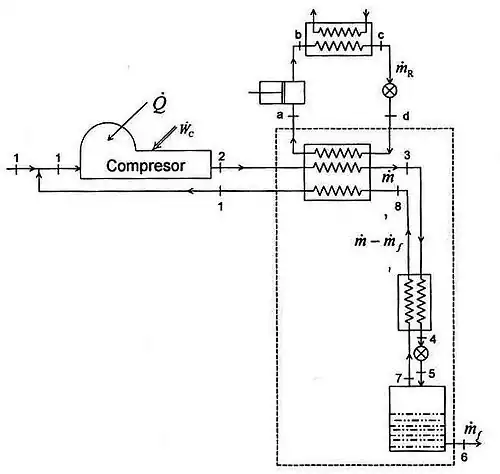
Sistema Linde-Hampson simple

El sistema está compuesto por un compresor, un cambiador de calor, una válvula de expansión y un depósito para el gas licuado. El gas de aporte entra al sistema a través del compresor, donde se le aplica trabajo y calor, tras el compresor el gas se encuentra comprimido y a temperatura ambiente. A continuación el gas pasa por un intercambiador de calor donde se enfría, y justo después, el gas frío y comprimido se expande a través de una válvula hasta la presión ambiente, en esta expansión el gas se enfría aún más debido al efecto Joule-Thomsom y pasa a la cámara de licuación, en esta cámara parte del gas entra en estado de líquido saturado y se extrae. El gas frío que no ha sido licuado se manda al intercambiador de calor situado antes de la válvula y después se añade a la corriente de aporte que entra al compresor. Para mantener el funcionamiento estacionario la masa de gas de aporte tiene que ser igual a la masa de gas licuado que se extrae del sistema. El esquema del sistema y el ciclo termodinámico seguido por el gas se muestran en las figuras.

Sistema de Linde-Hampson con enfriamiento previo

Sistema de Linde-Hampson con enfriamiento previo

Este sistema es una modificación del sistema anterior. La modificación consiste en enfriar el gas que sale del compresor hasta temperaturas inferiores a la ambiente, con este enfriamiento se permite aumentar la fracción licuada y reducir la presión necesaria tras el compresor, con lo que reducimos la potencia necesaria y por lo tanto el coste por unidad de gas licuado.

Como el intervalo entre la temperatura de entrada al licuador y la temperatura ambiente para un rendimiento máximo es, por lo general muy grande suelen utilizarse máquinas frigoríficas en cascada. Este sistema de refrigeración en cascada, sugerido por Keesom, fue el primer sistema que se utilizó para licuar aire.

En una planta para licuar nitrógeno, gas natural se suelen usar máquinas frigoríficas en cascada. Una máquina frigorífica de propano enfría una corriente de metano, cuyo evaporador enfría la corriente de nitrógeno que se va a licuar.

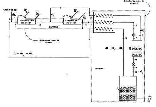
Sistema de Linde-Hampson dual

Sistema de Linde-Hampson dual

Esta modificación del sistema simple se realiza para reducir el trabajo total requerido aunque conlleva una reducción de la fracción licuada. Como en el sistema simple sólo una pequeña fracción del gas que se comprime se licúa, se podrá hacer la modificación de que no todo el gas se expanda hasta la presión de licuación, sino que una pequeña porción de ese gas se expanda hasta una presión intermedia. El trabajo necesario para la compresión es función de la relación de compresión, por lo tanto reduciendo ésta, se reduce el trabajo. La planta incorpora dos etapas de expansión de Joule-Thompson. La cámara de evaporación de la que se extrae el gas licuado funciona generalmente a presión ambiente.

En este sistema, el gas se comprime primero hasta una presión intermedia y después hasta la presión más alta del ciclo, una vez que se le ha incorporado el gas que retorna de la cámara de licuación intermedia. El gas a alta presión pasa a través de un intercambiador de calor de tres canales en el que calienta los flujos que regresan desde las cámaras de evaporación. Después la corriente se expansiona hasta la presión de la cámara intermedia. La fracción del gasto másico de gas que desde la cámara intermedia no es devuelto para ser comprimido en el compresor de alta presión se expansiona hasta la presión más baja del ciclo en la cámara de licuación de donde se extrae el gas licuado.

El sistema dual puede combinarse también con el de enfriamiento previo, con un cambiador de calor situado tras el compresor de alta presión.

Notas

  1. «Technical information». Kryolab, Lund University. Archivado desde el original el 30 de octubre de 2016. Consultado el 26 de enero de 2013. 

Referencias

  • Termodinámica aplicada. Publicaciones ETSIA-UPM. 2005.